销售热线:0576-85123232
技术热线:0576-85232332


销售电话:+86-0576-85123232
技术电话:+86-0576-85232332
传真号码:+86-0576-851822323
联系邮箱:xiangcaoyou@cn-hydraulic.com
公司地址:浙江省临海市江南街道金岭路199号
产品特点
结构紧凑,安装方便;
提制方式:电液控制,减轻操作者的疲劳强度;
设有常开倒灯开关,具有警示和安全作用;
微动性能好。
应用领域
该系列变速操纵阀主要适用于叉车、牵引车等行走机械变速箱系统。
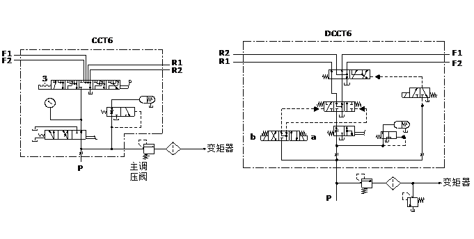
液压原理图


技术参数(对超出下述参数的应用场合,请与我公司联系)
概述 | |
控制方式 | 电液或手动控制 |
安装方式 | 见外形图 |
液压 | |
公称压力bar | 25 |
公称流量 L/min | 25 |
定压阀调定压力 bar | 11~15 |
阀芯操纵力 N | max. 120 |
额定电压UR V | DC 12或24 |
额定电流 IR A | max. 1.2A(在额定电压,25℃温度下测定) |
液压油温度范围℃ | -20~+100 |
粘度范围m2/s | 10~380 |
油液允许的污染等级 | -/19/16 (ISO4406:1999) |
机械 | |
重量kg CCT4约8.8kg CCT5约11.3kg CCT6约18kg | DCCT4约9.8kg DCCT5约12.3kg DCCT6约19kg |
外形尺寸

